Visitas totales: 20
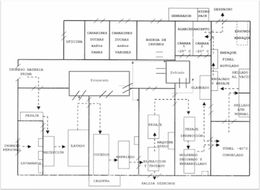
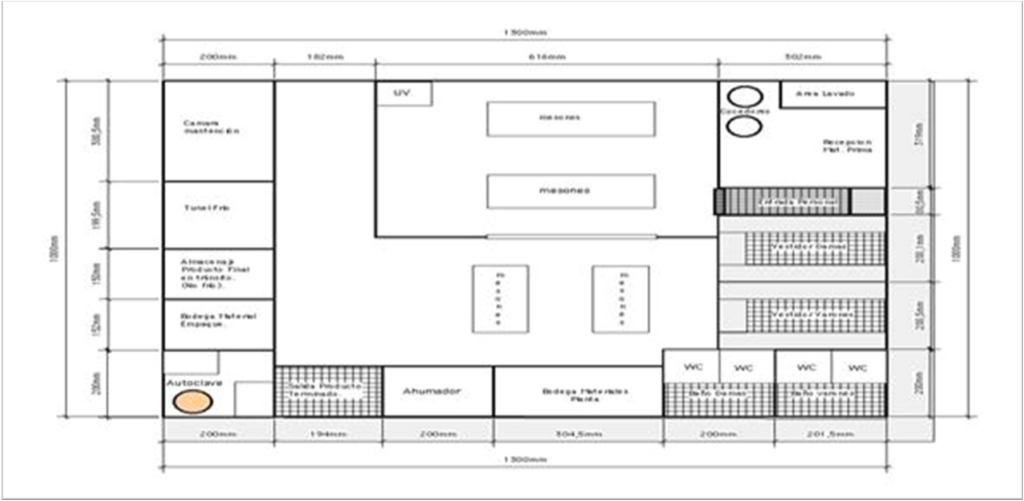
Planta de procesos pesqueros
Módulo: Planeación y diseño de plantas pesqueras, parte 3. Distribución en Planta.
Profesor: Rafael García; Ph.D
Distribución de planta

Principios básicos de la distribución en la planta

Factores que afectan a la distribución en planta
- Material: (materias primas-ingredientes- material en proceso-productos acabados-desperdicios-deshechos-materiales para mantenimiento talleres y otros servicios)
- Maquinaria y equipo del proceso: (equipo de proceso de tratamiento-controles o cuadros de control, etc)
- El hombre: (mano de obra directa-jefes de sección-operarios de producción-personal indirecto o auxiliares-personal de oficinas)
- Movimiento: (del materiales-rampas-tuberías-transportadores-equipos de estibado-montacargas-vehículos-entrada del material-salida del material-el hombre-pasillos-subterráneos)
- Espera: (Almacenajes; materias primas, productos terminados, envases-herramientas )
- Servicio: (Relativos al Personal; vías de acceso, ventilación, calefacción, protección contra incendios, oficinas)
- Relativos al material: Control de Calidad y Control de Producción)
- Relativos a maquinaria: mantenimiento y servicios auxiliares)
- Edificio: (Construcciones y Entorno)
- Cambio: (Materiales-Maquinaria-personal-servicios auxiliares-instalaciones)
Sistemática de la distribución en la planta (SLP)


Elementos básicos de la distribución en la planta

Tipos de distribución en planta

Símbolos de recorrido



Diagrama relacional de recorrido o actividades

Diagrama relacional de espacios

Procedimiento para determinar espacios
- Identificar las actividades (diagramas)
- Identificar maquinaria y equipos
- Determinar para cada área productiva:
- Requerimientos por área de acuerdo al diagrama (p;q;r y t)
- Naturaleza del espacio requerido
- Recopilar la cantidad y condición de espacio requerido y comparar con el espacio disponible)
- Ajustar y afinar








Comentarios